前言:我国是煤矿大国,大量的煤矿资源蕴藏在地面之下,井下作业不可避免,因此如何保证安全生产,顺利采煤成为许多煤矿安全工作者的研究重点。事实表明每年的煤自燃事件是煤矿的重大灾害,不仅容易造成数千万元设备的损失,而且还可能造成人员的伤亡。采空区是易发生煤自燃的重点区域,早期监控十分重要。测温法是现如今最常用也是最直接的自燃监控技术。海为的一个H32DT模块可以测量32个区域的温度,自带断线报警,在煤矿测温行业得到广泛的应用。本文根据采空区温度监测的需求,采用海为的主机、H32DT模块、H01ZB模块,设计了集ZigBee技术、可编程控制技术、温度传感器技术、数据库技术等于一体的采空区温度监测系统。
关键字:Haiwell(海为)国产PLC H32DT模块 H01ZB模块 煤矿测温
一、 煤炭测温组网介绍
组网示意图
二、系统主要主要硬件
2.1 海为PLC
海为PLC主机自带2 个通讯口,可扩展至5 个通讯口,每个通讯口都可以进行编程和联网,都可作为主站或从站。支持1:N、N:1、N:N 联网方式,支持各种人机界面和组态软件,可与任何带通讯功能的第三方设备(如变频器、仪表、条码阅读器等)联网。
2.2 H32DT模块
H32DT(32路测温模块)的测温范围为:-55°~125°,数字芯片决定温度,最高测量精度0.0625,显示精度0.1,且采集后的温度数值没有误差,成本低。可作为任一款PLC主机的扩展模块,其中H32DT模块自带一个RS-485通讯端口,也可作为远程IO模块;外部24VDC供电。H32DT可用在大范围的测温,比如煤矿、隧道这样的工业环境。每个通道可连接16个传感器,单个模块可采集32路的温度数值。
2.3 H01ZB模块与PC2ZB模块
PC2ZB是一款用于PC端的无线通信的扩展模块。通过该模块,HaiwellHappy等上位机与扩展了H01ZB的PLC主机间能够以无线的方式进行联机及读写等操作。模块的使用简单便捷,无需配置zigbee参数,拨动下模块自带的拨码开关即可轻松组建网络。模块在zigbee协议本身的重发机制的基础上,在应用层上又加了应答重发机制,进一步提高了通讯的稳定性。
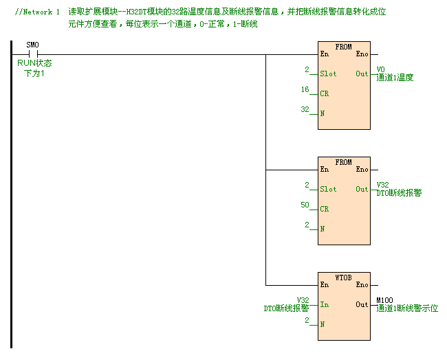
二、 部分程序
四、系统优点
1、海为PLC自带RS232和RS485通讯端口,使用上位机读取煤矿现场的温度数据,对现场的情况及时的了解,一旦出现温度超过警戒值时,及时作出正确地处理,避免造成不必要的财产损失和人员伤亡。
2、井下和地面布线困难,一旦出现线路老化、断线问题难以排查,必须花费大量的时间来处理线路问题,长时间使现场温度处于无法监控的状态。本系统使用海为的HO1ZB模块和PC2ZB模块组建无线通讯网络,在现场环境没有变化的情况下,不会出现通讯断线的情况,彻底解决线路问题。
3、使用H32DT模块,一个模块可监控32个区域的温度,成本低;模块本身自带断线报警,通讯稳定;模块使用通讯读取DS18B20的数据,数字芯片决定温度,精度高。模块本身还自带RS485通讯端口,当测温点距离主机比较远时,可以把模块当做远程模块来使用,减少布线,有利于测量煤矿井下多处的温度。










共0条 [查看全部] 网友评论